Фильтр питания 12В для автомагнитолы: от помех для магнитолы своими руками, сетевой автомобильный
Старые автомобильные проигрыватели подвержены воздействию различных источников помех, имеющихся в машине. Фильтр питания на 12В для автомагнитолы поможет избавиться от сбоев и неполадок, вызванных помехами.
Зачем это нужно
Фильтр помех для автомагнитолы помогает устранить их в случае проникновения через цепи питания. Самые сильные электрические и электромагнитные помехи в машине создает система зажигания и коллекторные двигатели. Все современные магнитолы оборудованы фильтрами, состоящими из дросселя и конденсатора. Первый не пускает низкочастотные помехи, проявляющиеся в виде гула, гудения или фона. Конденсатор сглаживает кратковременные пульсации напряжения, а также подавляет высокочастотные помехи в виде звона или треска.
Старые магнитолы могут не иметь таких фильтров, либо параметры деталей могут быть низкими. Из-за этого не обеспечивается достаточная фильтрация. Конденсаторы с течением времени стареют, вследствие чего их емкость снижается. Все это приводит к усилению помех, мешающих слушать музыку или радио в машине.
Какую магнитолу рекомендуете покупать:
- 3181 голос — 49% из всех
- 982 голоса — 15% из всех
- 691 голос — 11% из всех
- 536 — 8% из всех
- 427 — 7% из всех
- Другую… 4%, 256 256 — 4% из всех
- 100 — 2% из всех
- 99 — 2% из всех
- 1%, 93 голоса93 голоса — 1% из всех
- 64 голоса — 1% из всех
Что выбрать
Самодельный фильтр для автомагнитолы против помех хорош тем, что можно добиться необходимых характеристик, комбинируя емкостные и индуктивные детали. Например, при наличии агрессивных источников помех можно сделать 2-каскадный фильтр, чтобы повысить эффективность шумоподавления вдвое.
Ты водитель автомобиля?! Тогда ты сможешь пройти этот простейший тест и узнать … Перейти к тесту »
Заводской фильтр питания отличается большей простотой подключения. Стоит учитывать, что промышленные фильтры, рассчитанные на работу в сети переменного тока, могут не обеспечивать должное подавление помех при работе в автомобильной бортовой сети, использующей постоянный ток низкого напряжения.
Самостоятельное изготовление
Изготовить фильтр для магнитолы своими руками можно как по П-образной, так и по Т-образной и комбинированной схемам. В это устройство обязательно должны входить катушки индуктивности, играющие роль дросселей, и конденсаторы. Также для защиты от переполюсовки и гальванической развязки магнитолы от остальной бортовой сети можно включить диод, рассчитанный на 12 вольт и, как минимум, 10 А.
Чтобы изготовить фильтр электропитания автомобильной магнитолы, потребуются следующие детали:
- оксидные конденсаторы большой емкости;
- катушки индуктивности;
- печатная плата;
- жестяная или стальная коробка подходящих размеров;
- соединительные провода.
Перед самим фильтром впаивается диод. Провода, подсоединенные к аноду полупроводника и точке стыковки конденсатора и катушки, помечаются как входной и выходной соответственно. Конструкцию следует поместить в металлическую коробку. Она сыграет роль дополнительного электромагнитного экрана для защиты от шумов, вызванных искрением щеток и работой системы зажигания. Также к коробке нужно подпаять черный провод, соединяющийся с кузовом или минусовой клеммой аккумулятора.
Если используется готовый экранированный дроссель, то его корпус тоже нужно соединить с массой. При самостоятельном изготовлении катушки в ней должно быть не менее 12 витков провода с сечением от 0,9 до 1,5 мм. Для улучшения высокочастотной фильтрации параллельно оксидным конденсаторам включаются пленочные, емкостью 0,01 мкФ. Чем больше ток потребления автомобильного радио, тем толще должен быть провод в катушке, чтобы избежать ухудшения качества работы аудио устройства на большой громкости.
Детали устройства устанавливаются на печатной плате. Сборка самодельного сетевого фильтра для автомагнитолы своими руками осуществляется следующим образом:
- Один вывод катушки или конденсатора подсоединяется к плюсовому проводнику питания. Можно подключить к катоду диода.
- Противоположные концы деталей подключаются к общей точке, соединяемой с корпусом фильтра.
- Соединение радиодеталей друг с другом осуществляется с помощью отрезков медного толстого провода в изоляции с обратной стороны платы.
- К точке стыковки диода, катушки и конденсатора припаивается провод, подсоединяемый к входу питания автомагнитолы.
- Металлический корпус фиксируется на плате при помощи заранее отогнутых язычков.
- Все провода выводятся наружу через отверстия в плате или коробке.
Подключение фильтрации
Чтобы подключить фильтр на питание автомагнитолы, понадобится вначале обесточить бортовую сеть во избежание короткого замыкания. Затем от магнитолы отсоединяются провода питания. Входной провод приспособления подключается к замку зажигания или напрямую к аккумулятору. Выходной провод соединяется с плюсовой клеммой автомагнитолы.
Заземляющий провод фильтра от радиопомех для автомагнитолы следует как можно надежнее соединить с кузовом поближе к месту установки приспособления. От этого зависит эффективность подавления шумов. Установка аксессуара осуществляется под приборной панелью с помощью кронштейна, на внутреннюю сторону которого наносится полоса резины для изоляции корпуса.
После подключения следует проверить работу приспособления. Для этого следует включить автоприемник и прибор, который вызывал помехи, например, стеклоочиститель или вентилятор отопителя. Уровень помех должен снизиться до почти полного отсутствия.
Вам также может понравиться
Порядок подключения фильтра для магнитолы
(1 3,00 из 5)
Загрузка…
Сетевые фильтры хорошо известны практически каждому обывателю своей функциональностью. Они позволяют устранить помехи от генератора и повысить защищенность любого электрообрудования от скачка напряжения. Автоэлектрика не является исключением и желательно должна быть подключена к бортовой системе через фильтрацию. Это помогает устранить помехозависимость оборудования в электросети.
Выбор и приобретение оборудования
Проблема в том, что большинство автофильтров не соответствуют требованиям и слабо защищают от помех. В этом случае у вас есть два варианта, как убрать треск помимо капитального ремонта бортового питания:
- поискать качественный сетевой фильтр у производителей;
- сделать катушки своими руками.
Сетевой фильтр питания НПП Орион
Нужно сказать, что два варианта равноценны по результату, поэтому вы можете поступать по мере возможности и необходимости. Обладая нужными навыками, можно спаять необходимый элемент сети питания, не переплачивая лишние средства. Кроме того, это исключает ненужный процесс ожидания изделия, пока оно находится в дороге.
Особенности подключения
Схема зависит от характера проблемы. Считается, что основные искажения на магнитолу поступают по «массе». Поэтому кроме включения в схему рекомендуется отрезать минусовый провод и взять его с массы непосредственно возле устройства.
Фильтр питания
Со стороны магнитолы не забудьте минусовый провод закрыть акустическим разъемом типа «банан». После этой манипуляции можно будет брать массу с разных мест – по стандарту, и как мы рекомендовали. С другой стороны, новым местом входа массы стал новый клеммный блок (см. 3х2.5мм2).
Далее выполняется соединение плюса и минуса:
- желтый «плюс» и черный «минус», идущие от разъема магнитолы, разрезаются и зачищаются перед включением в цепь;
- подключить помехоподавляющее устройство;
- тестируется – фон должен пропасть (обычно не удается избавиться только от легкого фона на твитерах при громкости на минимуме).
После того, как вы сможете корректно подключить фильтр для магнитолы, музыку без помех можно слушать практически на любой скорости и при активно работающем генераторе.
Готовый фильтр – тест
Для теста берется фильтр на магнитолу от помех промышленного назначения Epcos на 10А с нормальным классом помехоустойчивости «В». При этом данное изделие дало в конкретном случае теста не уменьшение, а увеличение фона помех.
Схема фильтра
Это можно объяснить двумя причинами:
- первая – оно не рассчитано на низковольтные сети (этот параметр нужно отследить при покупке);
- вторая – помехи дает «масса» автомобиля.
Как самому изготовить фильтр для автомагнитолы
Самодельный фильтр для автомагнитолы против помех хорош тем, что можно добиться необходимых характеристик, комбинируя емкостные и индуктивные детали. Например, при наличии агрессивных источников помех можно сделать 2-каскадный фильтр, чтобы повысить эффективность шумоподавления вдвое.
Ты водитель автомобиля?! Тогда ты сможешь пройти этот простейший тест и узнать … Перейти к тесту »
Заводской фильтр питания отличается большей простотой подключения. Стоит учитывать, что промышленные фильтры, рассчитанные на работу в сети переменного тока, могут не обеспечивать должное подавление помех при работе в автомобильной бортовой сети, использующей постоянный ток низкого напряжения.
Причины шумов и способы их устранения
Так как цена вопроса с заменой автомагнитолы на новую нас не устраивает, то я предлагаю найти причину посторонних шумов своими руками, старым проверенным способом – методом исключения. И что бы увеличить шансы на скорейшее выявление и устранение виновника помех советую начинать от большего к меньшему, а именно от головного устройства к периферии.
Магнитола
Достаём автомагнитолу из посадочного места (кстати, фон может пропасть уже при демонтаже головного устройства) и затем:
- Попробуем отключить антенный штекер. Фонит? Идём дальше…;
- Любым подходящим проводом(см.Провода для автомагнитолы: какие они бывают), минуя все соединения и разъёмы, прокладываем плюс и минус на головное устройство напрямую от аккумуляторной батареи;
Если шумы пропали, то это значит, что главным действующим лицом этого спектакля является плохой контакт питания (кстати, так же одним из симптомов плохого контакта являются шумы, возникающие при увеличении/уменьшении громкости).Оба питающих провода устройства в целях защиты акустической схемы автомобиля должны быть в обязательном порядке оборудованы плавкими вставками.
При периодически возникающих посторонних шумах рекомендуется в схему питания автомагнитолы между положительной и отрицательной клеммой добавить конденсатор, который будет по существу работать как фильтр питания автомагнитолы, то есть сглаживать в цепи электропитания магнитолы колебания тока, стабилизировать её работу и исключать возможные звуковые помехи.
Кстати, данной доработкой мы убиваем двух зайцев – устраняем помехи и избавляемся ещё от одной проблемы, а именно от паузы, происходящей во время срабатывания стартера автомобиля, когда отключаются все потребители тока, и магнитола в том числе.Итак, ставим больше ёмкостный конденсатор в цепь питания «головы», например 2200мкф – 16 вольт, в паре с диодом рассчитанным на тот же ток что и предохранитель автомагнитолы (например, к пяти амперному предохранителю подойдут как пятиамперные диоды КД 210 и КД 206, так и десятиамперные Д 214 и Д 215).
Самодельный фильтр питания
Предлагаю вашему вниманию два очень простых, но надёжных способа о том, как сделать самому фильтр питания для автомагнитолы. Главным преимуществом представленных самодельных девайсов является их цена и простота изготовления, которая ни в коей мере не избавляет вас от личной ответственности за возможные последствия подключений самодельных фильтров питания.
Способ первый
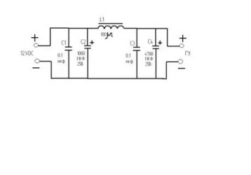
Фильтр для автомагнитолы сделать самому
- Ёмкости конденсаторов взяты на 4700 и 1000 мкф (обязательно шунтируем их по 0,1 мкф);
- Катушка с индуктивностью в 100 микрогенри имеет обмотку на ферритовом кольце из эмальпровода с сечением в 0,9 .
Фильтр для автомагнитол
Преимуществом данной схемы является то, что в ней каждый элемент играет роль своеобразного фильтра: электролитические ёмкости сглаживают различные помехи и пульсации, а шунтирующие «кондеры» устраняют высокочастотные наводки.
Фильтр питания автомагнитолы
Второй способ
Схема этого простого LC – фильтра также состоит из катушки с конденсаторами, правда с добавлением защиты от переполюсовки (диодом) и предохранителем.
Фильтр для питания автомагнитолы
Перед сборкой схемы нам необходимо изготовить дроссель, который состоять будет состоять так же из ферритового кольца и намотанной на него обмотки в виде 10…15 витков провода с сечением в 1…1,5 миллиметра (для удобства можно использовать три жилы провода с сечением в 0,5 миллиметров каждая).
Преимущество именно этой схемы состоит в том, что она работает с очень широким диапазоном номинальных значений включённых в неё компонентов. Ёмкость конденсаторов не критична и варьируется от 1000 до 4700 мкФ (чем больше, тем лучше), а также возможно использование электролитов с напряжениями от 16 до 100 Вольт (большее напряжение не имеет смысла).
Чтобы подключить фильтр на питание автомагнитолы, понадобится вначале обесточить бортовую сеть во избежание короткого замыкания. Затем от магнитолы отсоединяются провода питания. Входной провод приспособления подключается к замку зажигания или напрямую к аккумулятору. Выходной провод соединяется с плюсовой клеммой автомагнитолы.
Заземляющий провод фильтра от радиопомех для автомагнитолы следует как можно надежнее соединить с кузовом поближе к месту установки приспособления. От этого зависит эффективность подавления шумов. Установка аксессуара осуществляется под приборной панелью с помощью кронштейна, на внутреннюю сторону которого наносится полоса резины для изоляции корпуса.
После подключения следует проверить работу приспособления. Для этого следует включить автоприемник и прибор, который вызывал помехи, например, стеклоочиститель или вентилятор отопителя. Уровень помех должен снизиться до почти полного отсутствия.
Поиск данных по Вашему запросу:
На сайте продавца доступен «Онлайн консультант». Для перехода на сайт нажмите «В магазин». На сайте продавца доступен бесплатный номер На сайте продавца доступен «Заказ в один клик».
Поиск данных по Вашему запросу:
Схемы, справочники, даташиты:Обсуждения, статьи, мануалы:
Дождитесь окончания поиска во всех базах.
По завершению появится ссылка для доступа к найденным материалам
ПОСМОТРИТЕ ВИДЕО ПО ТЕМЕ: фильтр из китая
Фильтры помех
Некачественных звук магнитолы, гудения и постоянные хрипы из динамиков, шум двигателя — привычное явление для обладателей автомагнитол. Не смотря на то, что мы живем уже в двадцатьпервом веке и современные автомагнитолы в далеком прошлом стали цифровыми с процессорным управлением, но однако среди нас имеется обладатели ветхих автомагнитол, каковые никак не желают заменить ветхого приятеля на более современную и многофункциональную магнитолу.
Сейчас разглядим вариант фильтра помех, что в некоторых случаях может исправить обстановку с искривленным звуком. Таковой фильтр возможно изготовить из подручных средств практически за пара мин.. Это простой LC фильтр, что складывается из конденсаторов и дросселя. Конденсаторы предназначены для подавления НЧ помех, дроссель в собственную очередь сглаживает ВЧ помехи.
Итак, для начала изготовим дроссель. Намотку возможно сделать на ферритовом кольце, не смотря на то, что возможно применять и кольцо из порошкового железа, что возможно отыскать в компьютерных блоках питания по цвету желтое либо белое кольцо. На кольце мотается обмотка, которая складывается из витков провода с диаметром ,5мм.
Для удобности намотки возможно применять пара жил более узкого провода, к примеру — 3 жилы провода 0,5 мм любая. По окончании намотки дросселя собираем нехитрую схему. Эта схема действенно трудится кроме того с широким разбросом номиналов применяемых компонентов — конденсаторы не критичны, возможно применять электролиты с напряжением Вольт больше ненужно , емкость от до мкФ чем больше, тем лучше. Схема не предназначена для полного подавления шумов, потому, что главные неприятности смогут появиться из-за неисправной работы совокупности зажигания к примеру — проскакивает искра от свеч зажигания на проводку и т.
Диод возможно исключить из схемы, он является защитой от перепjлюсовки питания. В случае если имеется жажды и пара мин. Простейшее ЗУ для сотовых телефонов от бортовой сети автомобиля. Сотовый телефон отечественный надежный друг в любой ситуации, но он трудится не всегда, приходит время, в то время, когда его необходимо перезарядить. Сетевые зарядные устройства снабжают выходное напряжение ,5…. Фильтр низких частот для сабвуферного усилителя. Микросхема отыскала широкое использование в бытовой и портативной аппаратуре, содержит 4 свободных канала с….
Весьма замечательное ЗУ для авто ток до 50 Ампер. Много раз мы с вами разговаривали о всевозможных зарядных устройствах для автомобильного аккумуляторная батареям на импульсной базе, сейчас также не исключение.
А разглядим мы конструкцию ИИП, что…. Зарядка для ПК ноутбуков и нетбуков в автомобиле. Зарядка независимых ПК ноутбуков и нетбуков в автомобиле достаточно простое дела. Стандартное зарядное устройство для зарядки ноутбука должно иметь выходное напряжение 18 Вольт при токе не….
Как выбрать грунтовку для автомобили. Покраска транспортного средства всегда была важным делом, которое требует от исполнителя громадных упрочнений. Нужно не забывать, что уровень качества покраски транспортного средства во многом есть…. В обязательном порядке к прочтению: Зарядно-десульфатирующий автомат для автомобильных аккумуляторная батарей Зарядное устройство из БП компьютера Автомобильный сабвуфер собственными руками Обзор автомобильного инвертора ватт ЗУ для сотовых и планшетов от сети 12 Вольт ШИМ регулятор для зарядного устройства Электросхемы.
Модуль управления электроприводами замков Метод как убрать шум фон в колонках в авто магнитоле Статьи как раз той тематики,которой Вы интересуетесь: Простейшее ЗУ для сотовых телефонов от бортовой сети автомобиля Сотовый телефон отечественный надежный друг в любой ситуации, но он трудится не всегда, приходит время, в то время, когда его необходимо перезарядить.
Сетевые зарядные устройства снабжают выходное напряжение ,5… Фильтр низких частот для сабвуферного усилителя LM операционный усилитель универсального типа, выпускается в корпусах DIP и SOIC. Микросхема отыскала широкое использование в бытовой и портативной аппаратуре, содержит 4 свободных канала с… Весьма замечательное ЗУ для авто ток до 50 Ампер Много раз мы с вами разговаривали о всевозможных зарядных устройствах для автомобильного аккумуляторная батареям на импульсной базе, сейчас также не исключение.
Стандартное зарядное устройство для зарядки ноутбука должно иметь выходное напряжение 18 Вольт при токе не… Как выбрать грунтовку для автомобили Покраска транспортного средства всегда была важным делом, которое требует от исполнителя громадных упрочнений.
Фильтр для автомагнитолы
Фильтр для магнитолы своими руками. Итак, решил собрать фильтр от ВЧ помех. Понадобился он для питания автомагнитолы от импульсного блока питания в одной недавней конструкции. Кучу их перепробывал, что только не делал — эффект слабый. Ставил сначала большие емкости в батарею соединял по 3 конденсатора на мкф 25вольт — не помогало.
Фильтры помех Aura RGL — Изолятор контура заземления. Быстрый просмотр Фильтры помех Орион — Фильтр питания, 15 А. Быстрый.
Элементы самодельного сетевого фильтра
Если вдруг в машине стало плохо принимать радио — не спешите винить магнитолу! Вполне возможно, вы просто купили недавно и установили какой-нибудь новый автогаджет, и это он наводит помеху на FM-эфир. Для борьбы с такой проблемой есть верный дедовский метод! Собственно, не станем утверждать, что описываемая проблема в автомире прямо-таки массова, но, тем не менее, встречается от случая к случаю. У меня в свое время давал такую помеху автонавигатор, у пары знакомых — зарядные устройства от планшетов и радар-детектор.
Во всех случаях удавалось побороть проблему установкой ферритового фильтра-дросселя на провод питания устройства — собственно, такие фильтры ответственные производители изначально устанавливают на кабели питания и данных. Фильтр в шнуре питания или кабеле передачи данных представляет собой простейшую катушку-индуктивность с сердечником.
Провод по этой катушке делает, по сути, всего лишь полвитка, проходя ферритовый цилиндр насквозь один раз, но и этого, как правило, достаточно, чтобы подавить высокочастотные помехи, порождаемые порой и зарядными устройствами гаджетов, и самими гаджетами.
Автомобильный фильтр питания 12 В
Пассивный фильтр питания для установки в автомобилях с бортовым напряжением 12 В. Фильтр предназначен для устранения высоко- и низкочастотных помех, которые создаются окружающими силовыми устройствами, которые могут влиять на работу подключенных видеоустройств искажение изображения или на аудиотракт подключенных устройств создают дополнительные звуковые помехи. Максимальная нагрузка 2 А. Просим особенно обратить внимание на наиболее распространенную ошибку. Ни в коем случае нельзя брать негативный полюс питания земля В с корпуса подключенных вблизи устройств!
Сайт помогает найти что-нибудь интересное в огромном ассортименте магазинов и сделать удачную покупку. Если Вы купили что-то полезное, то, пожалуйста, поделитесь информацией с другими.
Сетевой фильтр для аудио — своими руками
Сетевые фильтры хорошо известны практически каждому обывателю своей функциональностью. Они позволяют устранить помехи от генератора и повысить защищенность любого электрообрудования от скачка напряжения. Автоэлектрика не является исключением и желательно должна быть подключена к бортовой системе через фильтрацию. Это помогает устранить помехозависимость оборудования в электросети. Подключение фильтрации потребуется, если магнитола инсталлирована с помощью устаревшей проводки в идеале для этих целей используется экранированный провод.
Как сделать самому фильтр для автомагнитолы
Сейчас этот форум просматривают: Google [Bot] и гости: 1. Фильтр питания для магнитолы: Электрика и электроника: от проводки до блоков управления и исполнительных механизмов. Вобщем в задних колонках при абсолютно тихой громкости — минимум, я слышу чуть чуть фон, который идет от гены. Ну это понятно. Вобщим фильтр купить не удалось, не смотря на то что таковой однажды я держал в руке, и который очень успешно справлялся в другой А6 с этими помехами. И так — моя цель — очистить питание от высокочастотных помех от гены и защитить магнитолу от всплесков в бортовой сети, например при заводке авто — магнитола иногда отрубается.
( отзывов). Автомобильный фильтр подавления радиопомех 12В 15А .. Фильтр подавления радиопомех CX 03 12В 20A Yelew фильтр питания.
Слава ферриту: как бороться с помехами гаджетов на радио в машине
Забыли пароль? Страница 1 из 2 1 2 Последняя К странице: Показано с 1 по 20 из Опции темы Подписаться на эту тему…. Свист в динамиках здраствйте, форумчане
При использовании автомобильной магнитолы в колонках может прослушиваться фоновый гул, возникающий в результате работы электрических компонентов. Установка фильтра питания на 12В для автомагнитолы позволяет повысить качество звучания и продлевает срок службы встроенного блока питания.
Цена на сайте носит информационный характер и не является публичной офертой. Очистить список сравнения Сравнить. Очистить избранное Добавить все в корзину. Закрыть — Итого: 0 руб. Удалить все из корзины Оформить заказ Купить в 1 клик. Фильтры помех —
Борются с ними разными способами и правильным подключением радиостанции к аккумулятору автомобиля и установкой ферритовых колец на провод питания. А можно установить заводское изделие называемое фильтр питания выпускаемый серийно. Меня заинтересовала эта маленькая коробочка обещающая убрать все помехи по приему. Выглядит она совершенно неприметно.
Фильтр питания 12В для автомагнитолы: от помех, своими руками, сетевой, автомобильный
При использовании автомобильной магнитолы в колонках может прослушиваться фоновый гул, возникающий в результате работы электрических компонентов. Установка фильтра питания на 12В для автомагнитолы позволяет повысить качество звучания и продлевает срок службы встроенного блока питания.
Что можно сделать своими руками
Возможно изготовить оборудование для автомагнитолы своими руками. Для этого потребуется приобрести 4 конденсатора емкостью 4700 и 1000 мкФ (по 2 шт. каждого номинала). Дополнительно потребуется катушка индуктивности, малогабаритная печатная плата и паяльная станция. Индуктивность катушки 100 мкГн, обмотка изготовлена из медного провода сечением 0,9 мм², покрытого прозрачным изолирующим лаком.
Последовательность изготовления фильтра для магнитолы:
- Разметить печатную плату в соответствии с габаритами электронных компонентов.
- Просверлить монтажные отверстия.
- Создать дорожки для соединения элементов при помощи травления листа гетинакса. Рекомендуется нанести на дорожки слой оловянно-свинцового припоя. Токопроводящие маршруты наносятся в соответствии с электрической схемой сетевого фильтра.
- Смонтировать элементы, при пайке деталей не рекомендуется использование кислотных флюсов, вызывающих коррозию ножек.
- С обратной стороны печатной платы устанавливаются дополнительные шунтирующие конденсаторы емкостью по 0,1 мкФ. Устройства расположены в точках подвода питания и отвода отфильтрованного от помех электрического сигнала. Детали предназначены для удаления высокочастотных наводок, которые не устраняются основными электролитическими конденсаторами.
- Установить малогабаритные зажимные клеммы, предназначенные для подвода питания от автомобильной сети и подключения внешнего акустического оборудования. Для дополнительной фиксации конденсаторов используются пластиковые хомуты.
- Установить устройство в самодельный корпус, изготовленный из органического стекла или листового пластика. Допускается использование кожуха подходящего размера от реле или иного электронного оборудования.
- Смонтировать фильтр в панели приборов автомобиля, прикрепив узел пластиковым хомутом к силовому каркасу. Подключить питание и головное аудиоустройство, а затем проверить работоспособность конструкции.
Другой вариант самодельной конструкции предусматривает установку диода, защищающего изделие от ошибочного подсоединения кабелей питания.
Дополнительно имеется плавкий предохранитель ножевого или цилиндрического типа.
Дроссель состоит из 10-15 витков медного кабеля, имеющего сечение жилы в пределах 1.0-1,5 мм². В качестве сердечника применяются ферритовые кольца или аналогичные элементы, изготовленные из порошкового железа.
Фильтр от помех для автомагнитолы своими руками — Справочник металлиста
При использовании автомобильной магнитолы в колонках может прослушиваться фоновый гул, возникающий в результате работы электрических компонентов. Установка фильтра питания на 12В для автомагнитолы позволяет повысить качество звучания и продлевает срок службы встроенного блока питания.
Порядок подключения фильтра для магнитолы
(13,00
Блок питания для автомагнитолы
У вас ведь по-любому завалялась старая магнитола где-нибудь в гараже?
Почему бы не сделать музыку в гараж?
Техническое задание
Да, вопрос решается с помощью небольшого автомобильного аккумулятора. Но его работа ограничена по времени, да и заряжать его каждый раз – ну уж извините. Поэтому в данной статье пойдет речь о том, как же собрать своими силами простейший высоко стабилизированный блок питания для магнитолы, работающий от сети 220 Вольт.
Итак, наша главная задача – получить из переменного напряжения 220 Вольт, которое у вас в розетке, постоянное напряжение в 14 Вольт. Думаю, задача ясна и понятна. Но есть маленькое НО: магнитола + колонки + громкость на всю катушку = очень энергопотребляемое устройство. Она у нас будет “кушать” силу тока в несколько Ампер. По моим замерам среднее значение – это 1,5-2,5 Ампера, а при глубоком басе и все 5 Ампер. Все зависит от того, как вы выставите эквалайзер на магнитоле.
Следовательно, нам надо создать такое устройство, которое бы держало напряжение в определенном диапазоне – то есть от 13 и до 14 Вольт и выдавало приемлемую силу тока.
Схема и описание
Итак, схему в студию!
Но… подождите-ка. Чем-то напоминает эта схема ту самую схему Простого блока питания. Ну да, это и есть та самая схема ;-). Просто здесь есть свои нюансы. Главным козырем в этой схемы является регулятор стабилизатор LM350 или LM338. В чем же фишка этих стабилизаторов? И почему мы заменили старую добрую LM317?
Итак, ищем даташиты (это технические описания радиодетали) на стабилизаторы LM317,LM350 и LM338. Я знаю, что вы все лентяи, так что я за вас уже постарался и нашел их главные параметры:
LM317 – может выдать силу тока в нагрузку, и при этом не колыхнуть ярким пламенем, где то 1,5 Ампера. Не… это маловато.
LM350 – может выдать в нагрузку силу тока в 3 Ампера. Ммм, уже лучше.
LM338 – может выдать в нагрузку ток порядка в 5 Ампер! Ну это уже реально мощная штука!
Но опять же есть одно но: все стабилизаторы должны устанавливаться на радиатор, иначе они сдохнут от перегрева. В даташите пишут, что они защищены от короткого замыкания и перегрева, но я что-то все равно не доверяю этим защитам. Если уж коротнет при силе тока в 5 Ампер, микросхема улетит на тот свет к горелым транзисторам.
Для мощных блоков питания потребуется мощный диодный мост. Поэтому лучше взять диодный мост КВРС5010
который можно дешево купить на Али по этой ссылке. Если все-таки душит жаба, то можно собрать из мощных диодов, которые все равно придется покупать, что обойдется дороже.
Моя сборка
Настало время проверить все это дело на практике. Думаю, вы сами понимаете, что блоки питания я собирал из подручных материалов. Первым делом я нашел будущую заготовку под плату и выдрал оттуда все лишние радиодетали.
Очень кстати оказались четыре диода, те что слева внизу, два конденсатора приличной емкости и радиатор вверху справа. Как раз, то что нам надо!
Итак диоды КД203А. Можно любые другие, лишь бы выдерживали проходящую через них силу тока. Плату я переделывать не стал и оставил эти диоды.
Два конденсатора. Один на 2000мкФ, а другой на 100мкФ. В принципе, чем больше по емкости конденсатор после диодного моста, тем лучше. 2000 мкФ, думаю, будет вполне достаточно. Смотрим, чтобы напряжение на конденсаторах не превышало напряжение, которое на них написано. В моем случае я взял конденсаторы, которые могут спокойно работать в цепях до 50 Вольт.
Следующим шагом надо подобрать МОЩНЫЙ (!) трансформатор на 220—–>15-25 Вольт. Не вздумайте ставить туда трансформатор от ваших радиоприемников, китайских игрушек и прочей мелкой аппаратуры. Короче говоря, чем больше трансформатор по габаритам, тем лучше. У нас на работе куча этих трансформаторов, поэтому, вопрос с подбором нужного трансформатора сразу отошел в сторону:
Первым делом смотрим на паспортные данные трансформатора. Итак, тут все элементарно и просто. Там, где больше всего витков и есть первичная обмотка. Далее подключаем эту первичную обмотку к сети 220 Вольт и замеряем напряжение на вторичных обмотках. Смотрим, где есть напряжение, которое нас устроит (ну то есть от 15 и до 25 Вольт).
Трансформатор подобрали. Теперь осталось подобрать микросхему. Так как этот блок питания я делал на небольшие колонки, значит, магнитола будет кушать мало силы тока. Думаю, не более 3 Ампер. Поэтому, будем использовать стабилизатор LM350:
Тщательно подготовим ему место. Для этого берем мелкозернистую шкурку нулевку и зачищаем место для нашего стабилизатора.
Смазываем LM-ку теплопроводящей пастой КПТ-8
Зажимаем ее на радиатор. На этом самый трудный процесс закончен ?
Потом берем в руки паяльник и навесным монтажом спаиваем схему. Через часик у нас плата превращается в мощный блок питания! После получения нужного напряжения на выходе схемы с помощью переменного резистора, я паял туда постоянный резистор
На выходе получилось где-то 13,7 Вольт. Думаю, этого вполне хватит, чтобы раскачать пару небольших колонок.
Давайте попробуем зажечь лампу на 12 Вольт
Подаем на нее напряжение и вуаля!
Ну все, цепляем магнитолу к блоку питания.
Для тех, кому хочется мощнее
Но что если вам захотелось сделать автопати с корешами прямо в гаражном кооперативе? Разумеется, вы уже не будете раскачивать маленькие колонки, а следовательно, нужен мощный блок питания. Для этих целей как раз потребуется стабилизатор LM338, но к нему в придачу также нужен и приличный увесистый трансформатор. Напряжение лучше все-таки выставлять в пределах 14 вольт, так как при громкой музыке оно будет проседать. Все, конечно же, зависит от трансформатора и от басовых колонок. Про то, почему проседает напряжение, можно почитать в статье работа трансформатора.
Я сделал таких 4 блока питания. Один блок питания раскачивает магнитолу с басовыми динамиками, другие раскачивают тоже приличные колонки. А не проще ли было использовать простой выпрямитель, с которым заряжают аккумуляторы? На некоторых выпрямителях, особенно на самопальных, напряжение имеет пульсации, что в конечном итоге и повлияет на качество звучания. В динамиках будет слышен фон. Фон – это посторонний звук, который мешает звучанию. А наш блок питания имеет на выходе чистое постоянное напряжение, поэтому звук у нас будет чистый и мощный ?
Готовые модули на Алиэкспрессе
В настоящее время уже ничего не надо придумывать. Достаточно купить готовый модуль и на его базе собрать блок питания для магнитолы. Такой модуль стоит от 4$ и по качеству и энергозатратам будет даже лучше, чем вышеописанный блок питания:
Глянуть и купить можно по этой ссылке.
Подключаем автомобильную магнитолу дома, своими руками
Автомагнитола — это магнитофон или проигрыватель компакт-дисков с радиоприёмником в одном корпусе, предназначенный для установки в автомобиль. Он не имеет встроенного блока питания от сети 220 вольт и рассчитан на выносные акустические системы (динамики). От обычных магнитол отличается меньшими размерами и большей выходной мощностью.
Подключение автомагнитолы в домашних условиях
У многих из нас дома или в гараже можно найти старые автомагнитолы, которые пылятся без дела. Им всем можно дать «вторую жизнь» в качестве обычного приёмника или музыкального центра. Качество и мощность звучания у таких устройств выше, чем у переносных или стационарных.
Как подключить автомагнитолу дома
Основное в подключении — это изготовление блока питания или использование готового (или аккумулятор вместо него). Варианты подключения приведены ниже:
- Через блок питания. Можно использовать готовый от стационарного компьютера мощностью не менее 400 ватт. Для его использования необходимо подать сигнал на включение (единственный зелёный провод самого большого разъёма соединяем с любым чёрным), проверяем выходное напряжение на жёлтом проводе. Оно должно быть 12 вольт.
Виды основных разъёмов в компьютерном блоке питания
-
В качестве блока питания можно использовать зарядное устройство для автомобильных аккумуляторов (только трансформаторное, новые импульсные не подойдут). Включаем его на минимальный ток и проверяем мультиметром выходное напряжение (12 вольт). Минус этого варианта — нет фильтра внутри зарядного устройства, защищающего от помех. Возможны посторонние шумы в динамиках.
Внешний вид зарядного устройство ВСА-5К
-
Есть способ с использованием самодельного понижающего трансформатора, но для этого нужно обладать минимальными знаниями по радиотехнике.
Внешний вид трансформатора с тремя обмотками
Нам нужен трансформатор с двумя и более обмотками. Обычно на трансформаторе обозначено входное и выходное напряжение, на которое он рассчитан. Если обозначений нет, измеряем сопротивление всех обмоток мультиметром. Входная будет иметь сопротивление 100–300 Ом, выходная 1–30 Ом. По приведённой схеме собираем простейший выпрямитель и проверяем выходное напряжение (12–14 вольт).
схема трансформаторного выпрямителя с фильтром
В качестве диодного моста можно использовать готовый элемент.
Готовый диодный мост
Или можно собрать его по схеме самому по приведённой ниже схеме. Если напряжение трансформатора нам не подходит, то можно его изменить увеличением или уменьшением количества витков вторичной (выходной) обмотки.
Самодельный диодный мост
- Самый простой способ — использовать автомобильный аккумулятор. Для подключения достаточно двух проводов с зажимами.
С источником питания определились. Теперь осуществим само подключение, оно выполняется по схеме:
Как подключить в автомобиле
Провода питания антенны и управления подсветкой не подключаем. От аккумулятора и замка зажигания соединяем вместе и подключаем на плюс, массу на минус.
Колонки подойдут от любого музыкального центра с внутренним сопротивлением 4–16 Ом, или автомобильные динамики с самодельными корпусами.
Инструменты и материалы
Для работы вам потребуются:
- бокорезы (кусачки);
- паяльник с оловом и канифолью;
- мультиметр с возможностью измерять переменный и постоянный ток до 300 вольт и сопротивление до 1000 Ом;
- провода сечением 1–3 мм2 и длиною 2–3 метра (зависит от размещения колонок);
- изолента.
Полный список мер безопасности можно найти в положениях закона об охране труда.
: пример подключения автомагнитолы через компьютерный блок питания
Пример внешнего оформления автомагнитолы приведён ниже.
Автомагнитола в самодельном корпусе с колонками скомплектована одним блоком
Потратив несколько часов, мы получим музыкальный центр, не уступающий по качеству звука магазинным автомагнитолам.
Источник:
Установка и подключение автомагнитолы своими руками
Установка автомагнитолы – процесс творческий, но при этом не очень сложный. Опытный автолюбитель, хотя бы немного знакомый с основами электротехники, без проблем сможет выполнить подключение автомагнитолы своими руками. О том, как правильно подключать магнитолу в машине, и в какой последовательности это нужно делать, мы и расскажем в данной статье.
Следует помнить, что неправильно установленная и подключенная магнитола будет не только плохо звучать, но может и вовсе привести к короткому замыканию или даже пожару в автомобиле.
Неправильное подключение автомагнитолы вызывает следующие проблемы:
- Во время стоянки магнитола потребляет слишком много электроэнергии, вследствие чего аккумулятор постоянно разряжается и при длительной стоянке есть шанс не запустить двигатель.
- При прослушивании мызыки на высокой громкости магнитола начинает “заикаться”, появляются существенные искажения звукового сигнала. Также на высокой громкости автомагнитола может просто выключаться.
- При выключении питания теряются настройки магнитолы.
Все перечисленные проблемы в 90% случаев возникают из-за неправильного подключения.
Особенности установки автомагнитол
По способу установки современные автомагнитолы бывают двух видов: встраиваемые и стационарные.
- Встраиваемые автомагнитолы обычно комплектуются съемной лицевой панелью или специальной шторкой – устройства простые, но эффективно защищающие магнитолу от кражи.
- Стационарные автомагнитолы, как правило, устанавливаются производителями автомобилей еще на сборочном конвейере. От кражи их спасают оригинальная форма и нестандартные размеры.
При установке автомагнитолы своими руками нужно учитывать следующие особенности.
Во-первых, подключать магнитолу необходимо только в соответствие с инструкцией. Несоблюдение этого правила может привести к выходу её из строя или даже пожару. При этом не следует пользоваться инструкциями по установке к другим автомагнитолам, так как даже у одного производителя могут отличаться штекеры и маркировка проводов в зависимости от модели.
У большинства магнитол схема подключения имеется на верхней крышке, а типовую схему подключения автомагнитолы мы приведем ниже.
Во-вторых, нужно помнить, что проводка большинства отечественных автомобилей еще с советских времен рассчитана на установку магнитол и радиоприемников с механической настройкой, что может создать дополнительные неудобства.
Например, в “Жигулях” или “Самарах”, независимо от положения ключа в замке зажигания, напряжение на провод питания автомагнитолы подается постоянно. Но при повороте ключа в замке, электрическая цепь на доли секунды размыкается, чего бывает достаточно, чтобы стереть все настройки из памяти магнитолы (если она не энергонезависимая).
Процесс установки и подключения автомагнитолы
Процесс установки автомагнитол разных типов и производителей мало чем отличается друг от друга. Для этого контейнер без магнитолы устанавливают в штатное гнездо и фиксируют, отгибая наружу металлические лепестки по его периметру.
- В современных автомобилях для подключения автомагнитолы предусмотрен специальный разъем стандарта ISO. Все подключение в таком случае сводится к тому, что вам нужно будет вставить соединительную колодку автомагнитолы в ответный ISO разъем вашего автомобиля.
- В более старых машинах, а также во многих отечественных авто, разъем ISO не предусмотрен конструкцией. Для установки автомагнитолы в этом случае вам придется приобрести соответствующий разъем и самостоятельно его подключить. Благо, провода на таких разъемах обычно промаркированы и подписаны.
Перейдем к подключению проводов автомагнитолы к разъему ISO. Взгляните на схему подключения ниже. Как видно из схемы, левая сторона разъема ISO отвечает за питание и управление магнитолой, а правая – за подключение к ней динамиков.
Типовая схема подключения автомагнитолы
Основным этапом подключения автомагнитолы является подключение питания. Именно на этом этапе и допускается большинство ошибок.
Питание магнитолы осуществляется по трем проводам: желтому, красному и черному.
+12 В (желтый) – основной провод питания. От него питается встроенный усилитель, а также он служит для сохранения настроек автомагнитолы. Этот провод подключается через предохранитель напрямую к аккумулятору. Желательно, чтобы длина провода от аккумулятора до предохранителя не превышала 30 см.
ACC (красный) – управление включением автомагнитолы от замка зажигания. На многих автомобилях замки зажигания имеют положение АСС (аксессуары). При повороте ключа в положение ACC, подается питание на автомагнитолу, обогреватель салона и розетку прикуривателя, но система зажигания автомобиля при этом обесточена.
GND (черный) – подключается к минусовой клемме аккумуляторной батареи. Но это в идеале. Вследствие малой мощности автомагнитолы, допускается соединять черный провод с кузовом автомобиля. Предварительно нужно обеспечить хороший контакт с кузовом, зачистив место соединения от грязи и окислов. Также можно использовать смазку для контактов, которая защитит их от окисления.
Желтый провод питания может также маркироваться, как B+, BU, Batt.
Допускается его соединение с красным проводом АСС (в обход замка зажигания) – это позволит вам слушать музыку без ключа. Но в таком случае магнитола будет постоянно потреблять ток, и при длительном простое машины (от нескольких дней до 2-3 недель) у вас может сесть аккумулятор.
За подключение к автомагнитоле акустических динамиков отвечают такие провода:
- FL – передний левый,
- FR – передний правый,
- RL – задний левый,
- RR – задний правый.
При подключении динамиков к магнитоле обязательно соблюдайте правильную полярность, иначе звучание будет плохого качества, так как акустика в этом случае будет работать в противофазе.
У некоторых автомагнитол выводы на динамики продублированы отдельными разъемами типа “тюльпан” – их целесообразно использовать, если установленная в машине акустика имеет такие же разъемы.
Для подключения динамиков желательно применять специальные акустические провода. Они часто идут в комплекте с магнитолой.
И не вздумайте соединять какие-либо из выводов, предназначенных для подключения аккустики, с “массой” автомобиля – выход автомагнитолы из строя вам будет гарантирован!
Остальные провода в автомагнитоле отвечают за управление дополнительными функциями и оборудованием.
ANT (белый) – управление антенной. Выполняет роль источника питания для внутренней активной антенны, либо подает управляющий сигнал для включения автоматической наружной антенны.
ILL (ILLUMINATION) – отвечает за подсветку автомагнитолы. Подключается к “плюсу” цепи питания габаритных огней.
MUTE – управляет отключением звука от автомобильного комплекта мобильной связи. Звук отключается при соединении этого вывода с массой.
Parking Line – встречается на большинстве автомобильных DVD проигрывателей. Соединяется с датчиком стояночного тормоза. При таком подключении, DVD вы сможете смотреть только тогда, когда автомобиль будет стоять на “ручнике”.
После подключения к ISO разъему проводов питания, акустики и антенны, весь этот жгут протягивают внутри контейнера таким образом, чтобы их концы с разъемами выходили в салон автомобиля на удобную для работы длину (примерно, как показано на фото в начале статьи), и подключают к соответствующим разъемам на задней стенке магнитолы.
После этого автомагнитолу необходимо включить и послушать. Если все работает нормально, тогда ее можно вставлять в контейнер до упора (должны сработать защелки по бокам).
При установке автомагнитолы полезно знать
В процессе установки и подключения магнитолы в автомобиле зачастую возникают нестандартные ситуации, которые не возможно предусмотреть ни в одной инструкции.
Так, если при установке автомагнитолы использовать штатную автомобильную антенну, то иногда длины ее провода может не хватать. Многие машины до сих пор оснащаются антеннами, рассчитанными на установку магнитол старого образца. У них антенное гнездо расположено на “хвостике” длинной всего сантиметров пятнадцать.
В этом случае можно попытаться подсоединить антенну вслепую после подключения к магнитоле всех остальных проводов. Если сделать этого не удастся, тогда, скорее всего, придется снимать консоль и втыкать штекер антенны на ощупь уже после установки автомагнитолы в контейнер.
Если возникнет необходимость вынуть автомагнитолу со съемной лицевой панелью из контейнера, для этого нужно будет по бокам от нее вставить до упора два плоских ключа, входящих в комплект с магнитолой. Но перед этим не забудьте снять лицевую панель управления – она обычно отсоединяется кнопкой «Release».
Как дома подключить магнитолу: 220в, инструкция, видео |CarAudioInfo.ru
Многих из автолюбителей наверняка посещала мысль об эксплуатации автомобильной магнитолы дома, на даче или в гараже, чтобы получить возможность слушать музыку не только в салоне автомобиля. Возникает несколько вопросов: можно ли это сделать и как подключить автомагнитолу дома самостоятельно?
Хорошая магнитола как правило стоит гораздо дешевле любого музыкального центра, а при наличии многоканальных выходов, появляется возможность собрать полноценный домашний кинотеатр. Который будет обладать достойным качеством звучания, за скромную сумму, но уделить этому моменту немного своего времени всё же понадобится.
Почему мы используем блок питания от компьютера
Подключение магнитолы от блока питания компьютера это самый частый пример подключения магнитолы дома также вы можете использовать вместо блока питания, аккумулятор, но данный способ не очень удобен, так как он нуждается в постоянной подзарядке.
Усилители звука
Итак:
- Проверяем на предмет хорошего контакта RCA – разъём усилителя, при необходимости пропаиваем их;
- Прокладываем, вместо отключённого провода «REMOTE», помимо всех разъёмов положительный провод на устройство от аккумуляторной батареи (12 Вольт);
- Попробуем изменить местоположение «усилка», лучше всего вообще вынести его за пределы салона автомобиля (бывает, что сам бензонасос создаёт ощутимый фон во время своей работы);
- Корпус усилителя не должен соприкасаться с «массой» автомобиля;
Кабели межблоков
- «Хвостики» экранов (не земля!) должны быть надёжно закреплены на корпусе усилителя, а хвостик межблока на корпусе головного устройства;
- Отключаем межблоки от автомагнитолы и усилителя звука(см.Как подключить к автомагнитоле усилитель и сабвуфер: сам себе мастер) и «прозваниваем» их на предмет плохого контакта, его обрыва, а так же на предмет короткого замыкания с кузовом автомобиля;
- Пробуем менять их местоположение, прислушиваемся к фону и перекладываем по воздуху, желательно вне салона машины.
Проверяем кроссоверы так же методом перемещения в другое место с одновременным прослушиванием фона.
Акустическая система с проводами
«Прозваниваем» каждый провод на предмет короткого замыкания с салоном автомобиля.
Другие возможные причины
Итак:
- Все точки заземления, во избежание возникновения эффекта «земляной петли» должны быть сведены в одной точке (объедините массу головного устройства с массой усилителей);
- Устраните контакт абсолютно всех компонентов систем с кузовом/массой автомобиля;
- Подчистите и подтяните клеммы аккумуляторной батареи (при контактном зажигании проверьте и прочистите контакты трамблёра);
- Попробуйте временно поменять аккумуляторную батарею и элементы системы зажигания (свечи, высоковольтные провода, трамблёр).
Как вы уже поняли помехи можно «словить» от любого другого оборудования автомобиля будь то ксенон, парктроники, свечи и высоковольтные провода системы зажигания. То есть, все системы запитанные от бортовой системы автомобиля, так или иначе «фонят».
И чтобы исключить их влияние на качество воспроизводимого звука вам просто необходимо установить в электрическую схему подключения фильтр(см.Фильтр от помех для автомагнитолы: как изготовить) для питания автомагнитолы.
Ну а так как и мы не лыком шиты, то простыми рекомендациями данная инструкция заканчиваться, как вы поняли не может, поэтому предлагаю вам сделать фильтр питания для автомагнитолы своими руками.







