Как проверить и заменить сгоревший предохранитель в машине мультиметром
В сегодняшних авто эти элементы играют важную роль, защищая электрическую цепь. Это особенно важно, так как отказ электрооборудования и необходимость его ремонта не дешевы. Если этого не сделать вовремя, высока вероятность короткого замыкания.
Заменить сгоревшие запчасти в предохранительном блоке своими силами реально при условии нормальной подготовки к процессу.
Как узнать, перегорел ли предохранитель в машине? Возникновение такой неисправности — сигнал о наличии сопутствующих проблем. Если сразу после установки новых элементов ситуация повторяется, нужно проводить детальную диагностику. Каждый предохранитель отвечает за нормальное функционирование определенных электрических цепей. Признаком поломки может служить, например, расплавившаяся запчасть. Бывает, что с помощью замены вопрос решается — в этом случае можно спать спокойно. А если нет? Давайте разбираться.
Узнайте стоимость диагностики автоэлектрики онлайн за 3 минутыНе тратьте время впустую – воспользуйтесь поиском Uremont и получите предложения ближайших сервисов с конкретными ценами!Получить цены
Как самостоятельно проверить предохранители в автомобиле
Лучше всего запастись специальным тестером.
Сначала предлагаем определить причину проблемы. Перечислим основные:
- некачественное соединение (контакт может нарушиться из-за езды по неровным дорогам или вследствие ошибки установки);
- износ (моментальный — при существенной перегрузке, постепенный — при небольшой);
- некорректный выбор номинала (у элементов есть предел по максимальной силе тока, которую он способен пропустить);
- скачки напряжения (как следствие — оплавление пластиковых запчастей);
- нарушения по ходу движения тока (сопротивление снижается при сокращении цепи, тогда предохранитель перегружен, защита при этом плавится и рвет электроцепь, сохраняя систему исправной)..
При отказе в машине устройств, зависящих от электроэнергии, не торопитесь менять детали и чинить — сперва проверьте предохранители. Если они перегорели, установка новых элементов исправит ситуацию.
При столкновении с подобной проблемой переживать не стоит — данные запчасти придуманы как раз для защиты более дорогого автооборудования.
Как проверить предохранитель в машине без тестера? Подобный вопрос актуален, если после монтажа новый элемент быстро сгорел. В этом случае нужно идентифицировать проблему. Ниже описан способ без использования измерительного прибора:
- определите оборудование и приборы, подключенные к исследуемой детали (воспользуйтесь технической документацией к машине);
- включите все агрегаты, относящиеся к проверяемому участку;
- металлическую половину отвертки приложите к клеммам, куда крепится наш “защитник” (рукоятку отвертки изолируют);
- возникновение искры свидетельствует о неисправности в рассматриваемой цепи;
- выключите один потребитель и повторите “фокус” с отверткой;
- повторяйте процедуру, постепенно отключая устройства по одному;
- отсутствие искры укажет вам на “виновника” неприятности.
Как проверить элементы, если предохранитель в машине сгорел?
Ориентируйтесь на схему предохранителей.
Перегруз электросети далеко не всегда вызывает выход из строя “защитников”. Из-за простоты диагностики проверку начинают чаще всего с них. Для проведения подобной работы полезно ориентироваться на схему предохранителей (смотрите крышку блока — самое распространенное ее расположение).
Основные методы тестирования:
- заменой;
- визуальный;
- мультиметром.
Первый вариант самый простой. Вместо потенциально отказавшего агрегата монтируют новую защитную деталь. Как и при осмотре, анализ проводится на основании внешнего фактора.
Как определить сгоревший предохранитель в машине — визуальный анализ
Опытные автолюбители часто считают этот способ самым эффективным, так как сразу видно деформацию легкоплавкого материала. Для этого необходимо демонтировать деталь и внимательно ее исследовать при хорошем свете. Изношенную запчасть определить просто по следующим признакам:
- оборванная проволока;
- обгорелые следы.
Этот метод эффективен, если речь идет о прозрачном пластике или стекле. К недостаткам такого исследования можно отнести человеческий фактор, например, новичок может легко допустить ошибку в оценке состояния детали. Более точной альтернативой выступает вариант с использованием измерительного прибора.
Как “прозвонить” предохранитель мультиметром в машине? Эта несложная процедура дает возможность любому человеку с высокой точностью определить источник проблемы. Можно воспользоваться стандартным тестером, однако мультиметр универсален. Разберемся, как его использовать.
Как определить сгоревший предохранитель в машине — мультиметр
Рассчитывайте сопротивление или напряжение.
Измерение проводится по сопротивлению или напряжению — на выбор. Переведите инструмент на режим замеров Ом (сопротивление), соедините его выводы с предохранителем. Когда индикатор показывает ноль, элемент подлежит замене.
Второй способ:
- включите измеритель в нужном режиме;
- активируйте цепь, в которой обнаружили проблему;
- проверьте сначала напряжение на одном выводе, потом на другом;
- при отсутствии данных на одном из них, прибор неисправен.
Последний вариант проверки проще первого. Исключение составляют поломки, когда речь идет о дверных замках и клаксоне. Здесь лучше использовать первый метод.
Как “прозвонить” предохранитель в машине
Мы уже говорили, что сначала необходимо выбрать один из режимов измерения (смотрите информацию про мультиметр). Ноль означает, что проблем нет. Цифры говорят о сгорании исследуемого элемента. Не забудьте перед измерением вынуть прибор из посадочного места, иначе вы получите ошибочные данные.
Если у вас нет схемы и уверенности в проблеме с конкретным защитным устройством, прозванивать каждое — неэффективная мера.
Чтобы сэкономить нервы, проведите “местную” диагностику. То есть прозванивайте не контакты, а открытые точки. Для получения данных достаточно прикоснуться к ним мультиметром.
Как понять, что сгорел предохранитель в машине — советы по замене
Главное — соблюдать осторожность при диагностике.
Приводим рекомендации, которые стоит учитывать:
- не извлекайте старую запчасть, если на руках не имеете новой;
- демонтировать и монтировать агрегат лучше специальными щипцами;
- наряду с осмотром измерьте работоспособность приборов тестером;
- вынимайте детали аккуратно (если проблема не в них, ставьте обратно);
- номиналы гнезда и прибора должны совпадать.
По окончании манипуляций протестируйте системы, отказавшие из-за сгоревшей защиты. Если все хорошо, верните блок и используйте автомобиль с чистой совестью.
Как проверить исправность предохранителя в машине — распространенные ошибки
Чаще всего автолюбители ставят детали не в те гнезда. Причиной этому могут быть невнимательность, плохое зрение или освещение. Посадочные места расположены близко. Чтобы подстраховаться, сверяйтесь с автоинструкцией или предохранительной картой.
Самостоятельно выполнить все процедуры реально. Для профилактики неприятных ситуаций в пути рекомендуем держать в машине предохранители разных калибров.
Если не уверены в своих силах или хотите сэкономить время, обратитесь в автосервис. Его можно найти на агрегаторе Uremont.com, где предусмотрены следующие инструменты для автовладельцев:
- онлайн-бланк для оформления запроса;
- интерактивная карта с адресами партнерских СТО;
- отзывы и оценки пользователей;
- чат с представителями автомастерских и пр.
Проверка реле регуляторов с помощью тестера
Электромагнитное реле – это электромеханическое устройство, которое при воздействии на него тока замыкает или размыкает механические контакты. А те, в свою очередь, замыкают электрическую цепь, обычно с большими токами, по сравнению с управляющим сигналом.
Принцип действия
По существу реле – это электромагнит. Когда на катушку подается управляющее напряжение, то стержень притягивает якорь, производя, таким образом, переключение цепи.
Реле бывают трех видов:
- с нормально замкнутыми контактами;
- с нормально разомкнутыми;
- перекидывающиеся.
При подаче управляющего сигнала на устройство с нормально замкнутыми коннекторами, они размыкаются, при отсутствии сигнала замыкаются. У реле с разомкнутыми коннекторами все наоборот. Напряжение на обмотке присутствует, клеммы замыкаются, отсутствует – размыкается.
В перекидывающихся моделях имеется две группы коннекторов, одни нормально замкнутые, другие нормально разомкнутые. У них имеется общая клемма. При подаче тока на обмотку контакты переключаются с одного положения на другое.
Проверка работоспособности
На корпусе каждого реле изображена схема с номерами контактов и номиналом управляющего напряжения. Прямоугольник с выводами 85 и 86 означает катушку. Поэтому при измерении параметров обмотки нужно подключаться к ним. Другие выводы с номерами 30, 87 и 87а (88) являются ключом переключения внешней цепи.
Как тестер реле регуляторов и любого другого электромагнитного реле удобно использовать цифровой мультиметр. Это связано с тем, что он может измерять ток, напряжение и сопротивление.
Так как работоспособность устройства зависит в первую очередь от исправности обмотки, проверка начинается с измерения сопротивления катушки. Его значения лежат в пределах от нескольких десятков Ом до нескольких сотен Ом.
Для этого мультиметр переключателем переводим в режим измерения сопротивления. К выводам 85, 86 подсоединяем измерительные щупы, снимаем показания. Если сопротивление в пределах нормы, то надо проверить состояние управляемых выводов.
В реле с нормально замкнутыми контактами 30 и 87, при измерении сопротивления между ними, мультиметр должен показать 0 Ом. С нормально разомкнутыми контактами 30 и 87 сопротивление между ними должно быть равно бесконечности. При подаче управляющего напряжения на выводы катушки 85 и 86 все должно поменяться с точностью наоборот.
Иногда известен только ток срабатывания, тогда измеряется сопротивление катушки. После этого показания мультиметра умножаются на ток срабатывания, и получается управляющее воздействие обмотки. Затем, подавая вычисленное напряжение, можно проверять контактную группу, как было описано выше.
На обмотку реле переменного тока можно подавать только переменное напряжение.
После проверки реле, если есть потребность и возможность регулировки контактов сделайте это. В противном случае – замените весь прибор. Его установку и извлечение нужно осуществлять при отключенном питании устройства.
Применение в автомобиле
Наиболее часто с коммутационными устройствами приходится сталкиваться автомобилистам. Речь идет о реле регулятора генератора (стартера). О нем вспоминают, когда двигатель перестает заводиться и выясняется, что аккумулятор разряжен. Одной из причин этого является неисправность регулятора.
На старых автомобилях для поддержания постоянства напряжения использовался регулятор, состоящий из трёх устройств — стабилизатора напряжения, ограничителя тока и реле обратного тока. Регулятор не позволяет аккумулятору перезаряжаться, что продлевает срок его службы.
Он бывает встроенный в щеточный блок стартера или выполняется как отдельный модуль. Его неисправность может перезарядить или не дозарядить аккумулятор. В первом случае будут видны потеки на корпусе, начнет выкипать электролит, что приведет к падению напряжения ниже 12 вольт. Во втором значения изначально будут ниже допустимого. Как результат, двигатель не заведется.
Проверка регулятора стартера
Чтобы проверить реле регулятор стартера, не снимая его с автомобиля, можно воспользоваться мультиметром, прозвонить все подходящие к нему провода. Для этого они предварительно отключаются от регулятора. Мультиметр переводится в режим измерения сопротивления, проверяются отключенные провода.
Если все в норме, то проводники возвращают на место. Замеряется напряжение на клеммах аккумулятора при выключенном двигателе. Мультиметр переводится в режим измерения постоянного напряжения в диапазоне от 0 до 20 Вольт. Щупы цепляются к клеммам аккумулятора. Прибор должен показывать 12,2-12,7 V.
Если 12 вольт и ниже, то его надо подзарядить.
Затем двигатель надо завести и снова проверить с теми же измерениями. Если напряжение в диапазоне 13,2-14 V, то это норма. Добавляем обороты двигателя до 2000 в минуту и опять замеряем. В норме мультиметр должен показывать в пределах 13,6-14,2 V. Еще добавляем оборотов до 3500 в минуту.
Снимаем показания. Они не должны превышать 14,5 Вольта. Если значение не меняется и остается 12,7 Вольт, как при выключенном двигателе или даже уменьшается, значит, неисправен реле регулятор. Поэтому его нужно заменить. При превышении 14,5 Вольт регулятор также надо поменять.
Иногда возникает вопрос, как проверить реле мультиметром, если нет доступа к регулятору. Тогда надо его снять, а для проверки необходимо иметь в дополнение к тестеру зарядное устройство с регулятором напряжения и лампочку.
Из них собирается следующая схема. Зарядка подключается к входным клеммам регулятора, а лампочка к выходным (толстым). Мультиметром контролируется напряжение на входе регулятора. Зарядкой меняем напряжение в пределах от 12 до 15 вольт. Лампочка должна погаснуть при 14,5 вольтах. Если этого не произошло, регулятор неисправен и подлежит замене.
Проверка втягивающего реле
Когда аккумулятор заряжен, а двигатель не заводится, то нужно проверить стартер.
Если генератор крутится, а двигатель нет, то в таких случаях обязательно делается проверка втягивающего реле электродвигателя и бендикса. Для этого необходимо снять стартер. После этого зачищают все контакты, и мультиметром измеряют сопротивление обмотки реле.
Если значение равно бесконечности, то обмотка перегорела. В этом случае необходимо перемотать катушку или заменить ее. Прибор показывает несколько десятков Ом, значит, обмотка цела.
Затем проверяется ее работоспособность. Плюсовую клемму аккумулятора с помощью прикуривателя присоединяют к соответствующей клемме реле. А минус подключают к корпусу стартера. Должен быть слышен щелчок, тогда устройство исправно, иначе его нужно разобрать и проверить механическую часть.
Как проверить реле на работоспособность: прозвонка выводов мультиметром
Электромеханические устройства хоть и считаются надёжными, но со временем приходят в негодность. Не является исключением и реле. Проверить его на работоспособность можно несколькими способами. Наиболее удобным и быстрым из них является прозвонка с использованием измерительного прибора — мультиметра. Чтобы правильно выполнить проверку, нужно не только уметь пользоваться тестером, но и понимать суть устройства реле.
Электрическое реле — это устройство, предназначенное для использования в качестве коммутатора. Оно умеет соединять или разъединять электрическую цепь в зависимости от приходящего на него управляющего сигнала. Линия, которая подключена к элементу, называется управляемой, а та, по которой на него поступает команда — управляющей.
Используются реле при автоматизации различных операций. Они с успехом справляются с управлением различного рода сигналами, защитой электрооборудования. Их применяют в охранных и отопительных системах, звукотехнике, то есть везде, где необходимо автоматическое переключение режимов работы при изменении каких-либо параметров.
При поиске и устранении различных неисправностей в технике одним из этапов ремонта является проведение теста переключающего элемента. Делают это с помощью измерителя величин. Но перед тем как проверить реле на работоспособность мультиметром, следует знать, как оно устроено и понимать принцип его действия.
Принцип работы
Реле — это электромагнит, состоящий из контактной группы, якоря и катушки индуктивности. Все детали устанавливаются на основание и помещаются в закрытый корпус. Монтируются элементы следующим образом: сверху сердечника магнитной системы размещается якорь (ярмо). Удерживается он в начальном положении с помощью пружины и представляет собой подвижную пластинку Г-образной формы.

К нижнему плечу передачи крепится группа пластин с контактами, при этом напротив них устанавливается такое же число контактных оснований. Каждый пластинчатый контакт выводится наружу из корпуса, образуя выводы устройства.
Принцип действия электронного приспособления заключается в способностях электромагнитного поля воздействовать на проводящие предметы. При подаче напряжения на выводы обмотки через неё начинает протекать ток. Когда его значение достигает определённой величины, в обмотке возникают две силы (электродвижущая и магнитная), заставляющие якорь прижиматься к поверхности катушки, преодолевая силу пружины.
Одновременно с этим двигается и плечо с закреплёнными контактными пластинами, выгибая их таким образом, что они разрывают контакт с подсоединённой группой. В результате возникает электрический контакт. В случае подключения к выводам этих пластин линия замыкается.
В зависимости от конструкции начальное положение может быть как замкнутым, так и разомкнутым, поэтому в реле второго типа после подачи напряжения произойдёт размыкание линии. Как только сигнал необходимой амплитуды будет снят с выводов обмотки реле, контакты прибора вернутся в первоначальное состояние.
Виды и характеристики
Электрические релейные элементы различаются по количеству выводов и форме, но их суть остаётся одинаковой — подключение или отключение нагрузки от сигнальной линии. По виду физических процессов, которые приводят к перекоммутации, реле разделяют на следующие виды:
- нейтральные — не зависят от полярности сигнала, поданного на управляющие выводы;
- поляризованные — в них положение контактов зависит от направления тока;
- магнитоэлектрические — реагируют только на постоянный ток;
- ферродинамические — в их конструкции используются ферромагнитные сердечники, усиливающие магнитный поток;
- индукционные — основаны на связи между изменяющимся магнитным потоком и индуцированным током в проводнике;
- тепловые — реагируют на тепло, появляющееся при прохождении тока через пластины и изменяющее их форму;
- электронные — в них используется свойство p-n перехода проводить ток только в одном направлении (диод).
Также устройства разделяются по типу контактов, которые могут быть трёх типов: нормально замкнутыми, нормально разомкнутыми и перекидными. Как и любой электромеханический прибор, реле характеризуется своими техническими параметрами, определяющими работу и назначение устройства. Конечно, все параметры реле проверить мультиметром будет невозможно, но с его помощью точно можно определить работоспособность переключателя. К основным характеристикам прибора относят:
- обмоточное напряжение — это значение амплитуды сигнала, при котором реле переходит из одного устойчивого состояния подключения контактов в другое;
- ток коммутации обозначает наибольшее значение тока, которое может пропустить через себя реле, не изменив своих параметров;
- номинальное напряжение разделяется на значения, соответствующие переменному и постоянному уровню сигнала, обозначает максимальную разность потенциалов, появление которой допустимо на подключённых к нагрузке выводах;
- рабочая частота — это количество переключений, которое может выполнить прибор за единицу времени;
- износостойкость определяется механической надёжностью контактных групп, измеряется в циклах;
- время срабатывания характеризуется интервалом, в течение которого изменяется положение контактных групп после прихода управляющего сигнала.
Подготовка к проверке
Перед тем как приступить к диагностике, важно определиться с назначением выводов у проверяемого элемента. Для этого можно воспользоваться даташитом на прибор, то есть документацией, выпущенной производителем. В ней всегда описываются характеристики и схема устройства.
Нередко схема устройства реле представлена и на самом элементе. В этом случае управляющие контакты изображаются точками, соединёнными катушкой индуктивности, а переключающие — прямыми линиями с пунктиром, указывающими на их возможное положение. Правда, выводы для подачи питания могут рисоваться и в виде прямоугольника с выходящими из середины его боковых сторон прямыми отрезками, управляемыми, как обычный механический переключатель.
Но даже если такой схемы нет, то можно попробовать оценить контакты визуально (управляющие выводы делаются цветом немного светлее). Если реле впаяно в схему, то по плате несложно будет отследить общую шину и дорожки питания. При этом на текстолите часто подписываются контакты, а по принципиальной схеме можно будет определить их назначение.
Чтобы проверить реле тестером, можно использовать как цифровой, так и аналоговый прибор. Но из-за удобства использования предпочтение лучше отдать первому. Настройка или специальная подготовка приборов не потребуется. Единственное, на что следует обратить внимание, так это на состояние элемента питания мультиметра. В цифровом тестере на экране не должен светиться значок замены батарейки, а в аналоговом варианте при закорачивании двух измерительных проводов друг на друга стрелка должна устанавливаться напротив нуля.
Кроме тестера для проведения комплекса измерений понадобится регулируемый блок питания. Для того чтобы получить правильные результаты проверки, реле необходимо выпаять из схемы. Связанно это с возможным шунтированием её выводов как активными, так и пассивными радиоэлементами, поэтому с помощью блока питания и подаётся напряжение на выводы в автономном режиме. Проверка реле происходит в несколько этапов, при которых тестируется:
- обмотка;
- нормально замкнутое состояние;
- нормально разомкнутое положение.
Диагностика обмотки
Обмотка электромеханического реле представляет собой катушку индуктивности, то есть проволоку, намотанную по спирали на сердечник. Она имеет определённое сопротивление, которое можно высчитать, используя закон Ома: R = U / I, где ток и напряжение берутся максимально возможными для подачи на устройство. В любом случае значение сопротивления катушки должно находиться в пределах от десятков до сотен ом. Но для твердотельного реле этот показатель может составлять и единицы килоом.
Это положение и используется для проверки целостности катушки. Её тестирование можно представить в виде следующей последовательности действий:
- Мультиметр переключается в режим прозвонки сопротивлений. Для этого галетный переключатель устройства переводится в область, обозначенную на приборе символом Ω, причём диапазон ставится около двух килоом.
- Один измерительный провод подключается к гнезду, подписанному как V/Ω, а второй — в COM.
- Щупами проводов прикасаются к выводам реле, соответствующим управляющим контактам.
- По отклонению стрелки или появившемуся числу узнаётся сопротивление обмотки.
Необходимо отметить, что катушка электромеханического реле может быть защищена диодом, поэтому в зависимости от смены полярности приложенных щупов значение сопротивления может изменяться. Большое сопротивление между управляющими выводами будет соответствовать обрыву катушки или указывать на деградацию места соединения проволоки с контактным выводом.
Тестирование контактных групп
Чтобы прозвонить реле мультиметром, проверку переключающих контактов проводят в 2 этапа. На первом измеряется их сопротивление в автономном режиме, а на втором — при подаче напряжения на обмотку реле, поэтому для диагностики устройства дополнительно понадобится источник питания. В соответствии с техническими характеристиками реле на блоке напряжений устанавливают амплитуду и форму сигнала, приближённые к требуемым для срабатывания коммутирующего элемента.
Например, если прибор рассчитан на работу от постоянного напряжения 36 вольт, то на источнике можно выставить любое значение в интервале от 30 до 40 вольт. Теоретически переключение сможет сработать даже и от 12 вольт, но такой контакт будет ненадёжным, хотя это сугубо индивидуально для каждой модели реле. А вот превышать значения необходимо с осторожностью, так как всегда существует риск спалить обмотку устройства.
Если тестер цифровой, то он переключается в режим прозвонки диода. Обозначается эта область на измерителе значком -|>| -))). Аналоговый прибор является стрелочным, он выставляется на омный предел измерения сопротивлений.
Измерительные провода вставляются в гнёзда тестера V/Ω и COM. Они должны быть замкнутыми друг с другом или разомкнутыми. В первом случае цифровой мультиметр издаст сигнал, а на аналоговом приборе стрелка отклонится в сторону нуля. При разомкнутом состоянии стрелочный прибор покажет бесконечность, а на экране цифрового загорится цифра 1.
Затем на управляющие контакты подаётся напряжение с источника сигнала. При этом на электромеханическом переключателе можно будет услышать характерный щелчок. Как только питание будет подано, ситуация при исправном реле должна измениться на противоположную: когда напряжения на обмотке нет, нормально разомкнутые группы не должны быть соединены между собой, а нормально замкнутые, наоборот, соединены. Так проверяется состояние каждой группы контактов.
Для проверки твердотельного реле мультиметр также переключается в режим прозвонки диода. При прикасании щупов тестера прибор подаст на устройство небольшое напряжение. Если реле повреждено, то на экране мультиметра отобразится ноль, в случае же исправности — число 0,7 или 0,5, соответствующее значению p-n перехода.
Как проверить автомобильное реле своими руками. Проверка реле
РазноеПроверка реле
Электромагнитное реле – это электромеханическое устройство, которое при воздействии на него тока замыкает или размыкает механические контакты. А те, в свою очередь, замыкают электрическую цепь, обычно с большими токами, по сравнению с управляющим сигналом.
Как проверить реле в автомобиле
Для многих автовладельцев реле оказывается весьма непонятной вещью. От его неисправности может зависеть отказ различного оборудования, поэтому необходимо знать, как проверить работоспособность реле.
Чтобы понять принцип работы этого устройства, стоит почитать очень подробную статью Как работают реле в автомобиле. Если кратко: внутри корпуса реле установлен маленький электромагнит. При подаче напряжения на его контакты, он притягивает перемычку, и она замыкает контакты силовой линии – оборудование включается. Исходя из этого, существуют определенные неисправности реле, которые могут привести его отказу.
При диагностике неисправностей какого-либо оборудования, подключенного через реле, нужно проверить, работает ли оно. В современных автомобилях реле устанавливаются в монтажные блоки, поэтому будет отталкиваться от этого. Если у вас «отдельно стоящее» реле, принципы проверки такие же.
Проверяем присутствие питания на управляющих контактах
При наступлении определенных условий, необходимых для включения оборудования, запитанного через реле (например, включения фар из салона), реле должно щелкнуть. Если щелчок есть, то сразу переходим к следующему разделу статьи про силовые контакты. Если щелчка нет, нужно проверить наличие напряжения на управляющих контактах. Определить наличие напряжения можно обычной контрольной лампочкой или мультиметром. Причем мультиметр способен показать низкое напряжение, которое лампочка «не заметит».
Чтобы померить напряжение на контакте реле, в некоторых случаях достаточно слегка вытянуть его из гнезда монтажного блока и прикоснуться щупом контрольной лампы или мультиметра к одному из управляющих контактов. Второй щуп соответственно нужно прислонить к металлу кузова. Однако надежнее и легче вытащить реле полностью и вставить щуп в нужное гнездо блока.
Если ни на одном управляющем контакте напряжения нет, значит, реле не включится и скорее всего в отказе оборудования виновато не оно. Нужно искать причину, по которой ток не приходит на реле.
Чтобы магнит, находящийся внутри реле сработал, кроме «плюса», должна быть еще и «масса», то есть соединение с кузовом. Проверить ее наличие можно той же «контролькой». Один щуп лампы поставьте на плюсовую клемму аккумулятора, а второй – в «массовое» гнездо монтажного блока. Только не соединяйте данные места обычным проводом – это приведет к короткому замыканию! Лампочка или мультиметр исключат эту опасность и покажут есть ли массовое соединение в соответствующем гнезде.
Проверяем наличие напряжения на силовых контактах реле
Если реле щелкает, значит, управляющая электрическая цепь исправна, магнит срабатывает и перемычка двигается. В этом случае нужно проверить наличие напряжения на силовых контактах реле. На одном контакте напряжение есть всегда, а на втором должно появляться при включении реле. При выключенном оборудовании, подключенном через проверяемое реле, найдите силовой контакт, находящийся под напряжением. Для этого вставьте щуп контрольной лампы или мультиметра в соответствующее гнездо монтажного блока, а второй конец – к кузову автомобиля.
Если ни на одном силовом контакте напряжения нет, значит, силовая линия неисправна и реле так же ни при чем. Причины отказа силовой линии могут быть разными, но для начала стоит проверить предохранитель. Если же на одном из силовых контактов реле напряжение присутствует, то при включенном реле (реле щелкнуло, на управляющих контактах есть напряжение), напряжение должно быть и на втором силовом контакте.
Если реле включено, а напряжение есть только на одном силовом контакте, значит, ток не проходит через контактную группу реле. Происходит это, как правило, из-за обгорания контактов перемычки, замыкающей силовую электролинию. Подобное реле проще заменить новым, так как разбирать данную конструкцию и пытаться зачистить перемычку достаточно сложное и ненадежное занятие. Тем более, что стоимость большинства реле невысока.
russia-avto.ru
Как проверить автомобильное реле своими руками
| Перестал работать стартер, бензонасос, подогрев стекла или другое оборудование автомобиля? Одна из причин неисправности может быть в реле. Рассмотрим, как можно самостоятельно проверить реле при помощи мультиметра. |
Схема включения 4-х и 5-ти контактного реле:Мы знаем, что принцип реле основан на замыкании контактов под действием электромагнитной силы, возникающей в катушке при прохождении через нее тока. Поэтому, чтобы проверить реле необходимо:
- Подать напряжение 12 В (например, от аккумулятора или блока питания) на выводы обмотки катушки реле (управляющие контакты 85 и 86).
- Измерить сопротивление между силовыми выводами (30 и 87).
Если реле исправно, то будет щелчок и сопротивление станет близким к нулю (бесконечно малым). В противном случае реле неисправно и его необходимо заменить.
«Гребаный таз!!!»
Осипов Михаил, ВАЗ 2112, стаж вождения 11 лет.
Всем привет! Меня зовут Михаил, сейчас расскажу историю о том, как я вчера облажался. Еду домой с работы, подразогнался так нормально, уже практически доехал, как вдруг машину тряхнуло и двигатель погас. Как сейчас помню, открыл капот и побледнел от ужаса… как оказалось порвался ремень ГРМ. Ребята это П*3ДЕЦ… Нужен кап ремонт движка, денег нет, а работаю я таксистом, да-да я тот самый таксист, который приезжает к вам на развалюхе. Начал звонить по друзьям, чтобы одолжить денег на ремонт, но как это обычно бывает, именно в этот момент деньги у всех закончились, вот такие у меня друзья((
Ситуация казалось безвыходной, и выйти из нее мне помогла… не поверите, моя девушка. Нет, денег у нее тоже не было, но она посоветовала банк, который выдает до 15000 руб прямо на карту без всяких справок, документов и т.д. На ремонт движка мне не хватало около 8 тысяч. В общем оставил заявку на их сайте, и буквально через 15 мин деньги были у меня на карте сбера.
Процент в этом банке совсем небольшой, относительно других, да и сам банк проверенный, в отличии других шарашкиных контор, которые разводят людей на бабки. Мало ли что, вдруг кому срочно понадобятся деньги, оставлю тут ссылку на этот банк. Машину отдал в ремонт, через пару дней будет как новенькая.
Мне неделю потаксовать, чтобы вернуть долг, а вам советую вовремя менять ремень ГРМ, чтобы не попадать в такие ситуации как я.
Перейти на сайт банка>>
У 5-ти контактного реле контакты 30 и 88 должны быть сомкнуты, а при подачи напряжения на управляющие контакты (85 и 86) должны размыкаться. В противном случае реле неисправно.
Все контакты реле подписаны. Силовые контакты реле обычно имеют желтоватый оттенок.
Процесс проверки реле также представлен на видео: А Вам приходилось проверять реле самому? Кстати, а Вы знаете, как найти обрыв проводки или короткое замыкание?
Для того, чтобы избавиться от постоянных штрафов с камер, многие наши читатели успешно используют Специальную Нано Пленку на номера. Легальный и 100% надежный способ защиты от штрафов. Ознокомившись и внимательно изучив данный метод мы решили предложить его и Вам.
Для того, чтобы избавиться от постоянных штрафов с камер, многие наши читатели успешно используют Специальную Нано Пленку на номера. Легальный и 100% надежный способ защиты от штрафов. Ознокомившись и внимательно изучив данный метод мы решили предложить его и Вам.
| Приходилось ли Вам проверять реле самостоятельно? |
Как проверить реле на работоспособность при помощимультиметра
Различные электромагнитные реле используются для управления исполнительных устройств, средств коммутации, разнообразных электронных устройств. Иногда, эта деталь может выходить из строя или сбоить. Необходимо знать, как проверить реле. Это можно сделать самым обычным мультиметром, которые есть у любого человека, занимающегося электрикой самостоятельно. И в случае, если деталь вышла из строя, данный элемент необходимо поменять на новую и исправную.
Само реле – деталь не самая сложная по своему устройству, главным элементом которой является электромагнитная катушка. Внутри катушки расположен стержень, изготовленный из металла, который играет роль электромагнита. Чтобы проверить реле, необязательно снимать его и извлекать из электрической цепи, это можно сделать на месте. В данной статье подробно описан процесс проверки реле мультиметром. В качестве дополнения содержится видеоролик и статья по теме, которую можно скачать в формате PDF.
Признаки неисправного реле-регулятора
Первым, основным и одновременно очень опасным тревожным звоночком будет перезаряд аккумулятора либо его недозаряд. В первом случае батарея способна даже взорваться, а во втором вы просто не заведете транспортное средство. Давайте подробнее рассмотрим недозаряд и перезаряд АКБ при поломке реле-регулятора:
- Недозаряд. Машина в этом случае обычно не заводится, батарея еле двигает стартер, а порой лампочки гаснут на приборной панели.
- Перезаряд. Эффект здесь аналогичен, вот только электролит начинает выкипать из банок с пластинами.
Косвенным признаком служит налет снаружи на банках, а электролита, естественно, будет меньше. Поскольку электролит при кипении расплескивается, белесые фрагменты могут отлетать на окружающее пространство частицы кузова, элемента мотора и т.п.
Как проверить реле-регулятор
Но это все не указывает прямо именно на неисправность регулятора напряжения. Проверка реле осуществляется специальным способом, технически несложным для каждого автолюбителя:
- Берем вольтметр, измеряем сперва напряжение на клеммах АКБ, запустив предварительно мотор. Когда машина заглушена, норма на батарее — 12,7В, можно чуть меньше. При 12 вольтах зарядка обязательна! Это недозаряд, причину которого следует поскорее отыскать.
- Заводим автомобиль, ставим на приборе 20 вольт. Щупы измерителя подсоединяем к батарейным клеммам. Увидели 13.2 -14 В поздравляем! Теперь увеличьте обороты мотора, чтобы тахометр показал 2000-2500. Нормой будет 13,6-14,0 В.
- Газуем до максимума: 14,5 В – предел при исправном регуляторе!
Когда при газовке напряжение осталось в границах 12-12,7 В либо превысило 15В, есть повод полагать, что регулятор пора менять.
Но надо знать, что порой такие фокусы возникают и при неисправности самого генератора. Поменяйте регулятор и проведите повторную проверку. Все неизменно? Тогда вас ждет и ремонт генератора. При совмещенном с реле щеточным узлом демонтаж генератора также обязателен!
Как проверить реле-регулятор
Как проверить реле
Электромагнитное реле можно проверить обычным мультиметром в режиме омметра. Так как обмотка катушки реле обладает активным сопротивлением, то его можно легко измерить. Сопротивление обмотки реле может варьироваться от нескольких десятков ом (Ω), до нескольких килоом (kΩ). Обычно самое низкое сопротивление обмотки имеют миниатюрные реле, которые рассчитаны на номинальное напряжение 3 вольта. У реле, номинальное напряжение которых составляет 48 вольт, сопротивление обмотки намного выше. Это прекрасно видно по таблице, в которой указаны параметры реле серии Bestar BS-115C.
Будет интересно➡ Как проверить трансформатор при помощи мультиметра
| Номинальное напряжение (V, постоянное) | Сопротивление обмотки (Ω ±10%) | Номинальный ток (mA) | Потребляемая мощность (mW) |
| 3 | 25 | 120 | 360 |
| 5 | 70 | 72 | |
| 6 | 100 | 60 | |
| 9 | 225 | 40 | |
| 12 | 400 | 30 | |
| 24 | 1600 | 15 | |
| 48 | 6400 | 7,5 |
Отметим, что потребляемая мощность всех типов реле этой серии одинакова и составляет 360 mW. Электромагнитное реле является электромеханическим прибором. Это, наверное, является самым большим плюсом и в то же время весомым минусом. При интенсивной эксплуатации любые механические части изнашиваются и приходят в негодность. Кроме этого, контакты мощных реле должны выдерживать огромные токи. Поэтому их покрывают сплавами драгоценных металлов, таких как платина (Pt), серебро (Ag) и золото (Au). Из-за этого качественные реле стоят довольно дорого. К положительным качествам электромагнитных реле можно отнести устойчивость к ложным срабатываниям и электростатическим разрядам.
Разновидности мультиметров и принцип их устройства
Самые распространенные разновидности мультиметров – аналоговые и цифровые. Как они обустроены и работают, рассмотрим далее.
Аналоговые
Это тестеры старого образца, которые выглядят как коробки с остекленной дугообразной шкалой и подпружиненной стрелкой. Часто на шкале есть зеркальная полоска-дуга, чтобы при взгляде на стрелку можно было совместить стрелку с ее отражением. Таким образом, при замере вы смотрите точно перпендикулярно шкале, а не под углом, и вам будет труднее ошибиться. На измерительной панели нанесено много параллельных дуговых шкал для разных видов измерений:
Одно из главных преимуществ аналогового мультиметра – невысокая цена при вполне достаточной для бытовых целей точности измерений. Тем более что в большинстве аналоговых мультиметров встроен специальный резистор для подстройки положения стрелки точно на “0”. Для регулировки используется головка резистора, похожая на шлиц винта, расположенная ниже измерительной шкалы примерно в месте крепления стрелки.
Цифровые
Эти мультиметры более современные и выглядят как черные продолговатые коробочки с большим жидкокристаллическим табло для цифровой индикации показаний. Свое название эти приборы получили потому, что входящие в прибор аналоговые сигналы в аналого-цифровом преобразователе (АЦП) переходят в цифровую форму. Такие аппараты дороже аналоговых, зато размеры и вес у них несколько меньше, работать с ними удобнее и быстрее.
Интересное по теме: Как используются фотореле для уличного освещения.
Некоторые модели хорошо подходят для работы в полной темноте благодаря возможности подсветки индикаторного табло (а электрикам нередко приходится работать в темных помещениях). Вы просто нажимаете кнопку, и панель освещена. Кроме того, можно найти модель с возможностью записи снимаемых показаний в память устройства и последующей передачей этих данных на компьютер для дальнейшего анализа. Для этого достаточно нажимать специальную кнопку. Обычно цифровыми девайсами пользуются профессиональные электрики, электронщики и инженеры.
В комплект для измерений входят два провода с клеммами и остроконечными щупами:
- один провод черного цвета – “минус”, “масса”, “com” (common – общий);
- второй провод красного – плюс или “измерительный”.
Будет интересно➡ Как проверить диод мультиметром?
Черный щуп обычно прикладывают к корпусу электроприбора (общей шине) или цепляют специальным зажимом – “крокодильчиком”. Красный щуп чаще всего берут в правую руку и прикладывают в разные места схемы. Щупы в комплекте цифрового мультиметра такие же, как и в аналоговом мультиметре. Часто гнезда имеют цветовую маркировку – красное и черное обрамление, чтобы случайно не перепутать, какой щуп куда вставлять.
Питание мультиметров
В обоих видах мультиметров для работы требуются элементы питания. Некоторыми видами индикаторов можно измерять напряжение и без батарей, однако для всех остальных видов измерений все-таки требуется источник энергии. Это могут быть батарейки разных видов – АА, ААА, “Крона” (“6F22”) или аккумуляторы. Существуют модели со встроенными аккумуляторами, которые можно подзарядить.
Очень хорошо, если в мультиметре есть функция автоотключения при бездействии. Часто получается так, что измерения произведены, сломанный прибор отремонтирован, начинаются проверочные/наладочные пуски, а мультиметр забыт во включенном состоянии. За несколько часов аккумулятор вполне может разрядиться. Поэтому для тех, кто постоянно пользуется измерительным прибором, лучше выбрать модель с автоотключением.
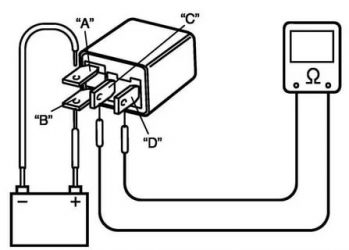
Реле бензонасоса автомобиля.
Как проверить реле на работоспособность мультиметром
Реле – это такой электрический аппарат, который позволяет переключать более мощные электроприборы с помощью сигналов малой мощности. Реле часто используются в автоэлектрике, у таких реле обычно 5 плоских выводов-контактов. В качестве управляющего элемента обычно применяется катушка индуктивности. Схема взаимного подключения клемм между собой обычно изображена прямо на корпусе реле, особенно если реле не маленького размера.
Часть клемм должна быть в контакте друг с другом, часть – нет. Полностью проверить реле на работоспособность не получится без использования блока питания. Он нужен, чтобы подать напряжение на управляющие клеммы.
Таблица этапов проверки реле мультимером.
Материал по теме: Что такое реле контроля.
Мультиметр – незаменимый прибор для ремонта и настройки электроприборов. Пользоваться подобным прибором необходимо по инструкции, в обязательном порядке соблюдая все правила безопасности. При диагностике неисправностей какого-либо оборудования, подключенного через реле, нужно проверить, работает ли оно. В современных автомобилях реле устанавливаются в монтажные блоки, поэтому будет отталкиваться от этого. Если у вас «отдельно стоящее» реле, принципы проверки такие же.
Цифровой мультиметр для проверки реле.
При наступлении определенных условий, необходимых для включения оборудования, запитанного через реле (например, включения фар из салона), реле должно щелкнуть. Если щелчок есть, то сразу переходим к следующему разделу статьи про силовые контакты. Если щелчка нет, нужно проверить наличие напряжения на управляющих контактах. Определить наличие напряжения можно обычной контрольной лампочкой или мультиметром.
Чтобы магнит, находящийся внутри реле сработал, кроме «плюса», должна быть еще и «масса», то есть соединение с кузовом. Проверить ее наличие можно той же «контролькой». Один щуп лампы поставьте на плюсовую клемму аккумулятора, а второй – в «массовое» гнездо монтажного блока. Только не соединяйте данные места обычным проводом – это приведет к короткому замыканию! Лампочка или мультиметр исключат эту опасность и покажут есть ли массовое соединение в соответствующем гнезде.
Проверяем наличие напряжения на силовых контактах реле
Если реле щелкает, значит, управляющая электрическая цепь исправна, магнит срабатывает и перемычка двигается. В этом случае нужно проверить наличие напряжения на силовых контактах реле. На одном контакте напряжение есть всегда, а на втором должно появляться при включении реле. При выключенном оборудовании, подключенном через проверяемое реле, найдите силовой контакт, находящийся под напряжением. Для этого вставьте щуп контрольной лампы или мультиметра в соответствующее гнездо монтажного блока, а второй конец – к кузову автомобиля.
Будет интересно➡ Как проверить стабилитрон на работоспособность
Если ни на одном силовом контакте напряжения нет, значит, силовая линия неисправна и реле так же ни при чем. Причины отказа силовой линии могут быть разными, но для начала стоит проверить предохранитель. Если же на одном из силовых контактов реле напряжение присутствует, то при включенном реле (реле щелкнуло, на управляющих контактах есть напряжение), напряжение должно быть и на втором силовом контакте.
Если реле включено, а напряжение есть только на одном силовом контакте, значит, ток не проходит через контактную группу реле. Происходит это, как правило, из-за обгорания контактов перемычки, замыкающей силовую электролинию. Подобное реле проще заменить новым, так как разбирать данную конструкцию и пытаться зачистить перемычку достаточно сложное и ненадежное занятие. Тем более, что стоимость большинства реле невысока.
Заключение
ПредыдущаяСледующая
3 метода проверки регулятора напряжения генератора
Проверка регулятора напряжения генератора бывает необходима в случае когда начали наблюдаться проблемы с аккумулятором. В частности, он стал недозаряжаться или перезаряжаться. При появлении такой неисправности как раз самое время проверить реле регулятора напряжения генератора.
Реле должно отключатся при 14,2-14,5В
В задачу этого несложного прибора входит регулирование значения напряжения электрического тока, которое подается от генератора к аккумуляторной батарее. При его выходе из строя, АКБ или недостаточно заряжается или наоборот перезаряжается, что также опасно, поскольку при этом значительно снижается ресурс аккумулятора.
Согласитесь, что такая перспектива из-за одной небольшой детальки не очень хорошая. Именно поэтому так важно контролировать рабочее состояние регулятора напряжения (также его еще могут называть таблетка или шоколадка). Но чтобы правильно проверить регулятор напряжения необходимо знать его тип и несколько важных особенностей.
Типы регуляторов напряжения
Разобравшись с тем, каких типов бывают эти устройства, в чем их особенности и свойства, придет полное понимание проводимых при проверке процедур. Также это даст ответ, по какой схеме, каким способом и как проверять регулятор напряжения генератора.Регуляторы бывают двух типов:
В первом случае имеется в виду, что корпус регулятора совмещен со щеточным узлом непосредственно в корпусе генератора. Во втором случае регулятор представляет собой отдельный узел, который расположен на корпусе машины, в моторном отсеке, и к нему идут провода от генератора, и от него уже тянутся провода к аккумуляторной батарее.
Особенностью регуляторов является то, что их корпуса неразборные. Они, как правило, залиты герметиком или специальной смолой. Да и ремонтировать их особого смысла нет, поскольку стоит аппарат недорого. Поэтому основная проблема в данном ключе состоит в проверке реле регулятора напряжения генератора. Независимо от типа регулятора признаки напряжения будут одни и те же.
Признаки неисправности
Так, в случае пониженного напряжения аккумуляторная батарея попросту не будет заряжаться. То есть, утром вы не сможете завести машину, возможно даже не засветятся лампы на приборной панели или неприятности возникнут во время движения. Например, тусклые фары в темное время суток, неустойчивая работа электросистемы (проблемы с электроприборами — дворниками, обогревателями, магнитолой и так далее).
В случае повышенного напряжения велика вероятность уменьшения уровня электролита в банках аккумулятора, или его выкипание. Также может появиться белый налет на корпусе АКБ. При перезарядке батарея может вести себя неадекватно.
Признаки, неисправности, ремонт генератора и регулятора напряжения
Кроме этого, еще можно выделить следующие признаки неисправности регулятора напряжения (в отдельных случаях некоторых из них могут как иметь место, так и отсутствовать, все зависит от конкретной ситуации):
- при включении зажигания на приборной панели не светится контрольная лампочка (хотя это может быть признаком и других неисправностей, например, того, что он перегорела, отпал контакт и так далее);
- после запуска не гаснет индикатор аккумулятора на приборной панели, то есть, имеют место явные неисправности в зарядке АКБ;
- яркость свечения фар становится зависима от оборотов двигателя (это можно проверить где-нибудь в безлюдном месте, установив автомобиль напротив стены и погазовать — если при этом свечение будет меняться, то, скорее всего, регулятор напряжения неисправен);
- машина перестала нормально заводиться с первого раза;
- постоянно разряжается аккумуляторная батарея;
- при превышении количества оборотов двигателя свыше 2000 об/мин индикаторы на приборной панели отключаются;
- динамические характеристики машины падают, особенно это заметно на высоких оборотах двигателя;
- в некоторых случаях может закипеть аккумуляторная батарея.
Причины отказа реле-регулятора
Причинами выхода регулятора напряжения из строя могут быть:
- короткое замыкание в цепи, в том числе межвитковое замыкание обмотки возбуждения;
- выход из строя выпрямительного моста (пробой диодов);
- переполюсовка или неправильное подключение к выводам аккумулятора;
- проникание влаги в корпус регулятора и/или генератора (например, во время мойки машины или езды в сильный дождь);
- механические повреждения узла;
- естественный износ узла, в том числе, щеток;
- плохое качество непосредственно проверяемого аппарата.
Существует ряд несложных методов проверки регулятора вне зависимости от того, съемный ли этот узел или нет.
Простейший способ проверки регулятора напряжения генератора
Самый простой метод проверки регулятора состоит в замере мультиметром напряжения на аккумуляторных клеммах. Однако стоит сразу оговориться, что приведенный далее алгоритм не дает 100% вероятности выхода из строя именно регулятора. Возможно, вышел из строя непосредственно генератор. Но преимущество данного метода заключается в том, что он прост, и не нужно выполнять демонтаж устройства из машины. Итак, алгоритм проверки регулятора напряжения генератора мультиметром таков:
- Выставить тестер в режим измерения постоянного напряжения на предел около 20 В (зависит от конкретной модели, главное, чтобы он максимально точно показывал значения до 20 В).
- Запустить двигатель.
- Измерить напряжение на клеммах аккумулятора в режиме холостого хода (1000…1500 об/мин). При исправном регуляторе и генераторе значение должно находиться в пределах 13,2…14 В.
- Увеличить обороты до значений 2000…2500 об/мин. В нормальном состоянии электросхемы соответствующее напряжение вырастет до 13,6…14,2 В.
- При увеличении оборотов до 3500 об/мин и выше напряжение не должно превышать 14,5 В.
Если в процессе проверки значения напряжения очень отличаются от приведенных, то, скорее всего, у машины неисправен регулятор напряжения. Помните, что напряжение не должно падать ниже 12 В и не должно повышаться более 14,5 В.
Как было указано выше, регулятор может быть отдельный или совмещенный с генератором. В настоящее время практически на всех иномарках, да и на большинстве современных отечественных машин устанавливаются совмещенные реле. Это обусловлено спецификой их работы и экономией места.
Проверка совмещенного реле-регулятора
Проверка регулятора напряжения ВАЗ 2110
Для выполнения соответствующей проверки необходимо собрать схему, приведенную на рисунке. Для этого используются зарядное устройство или блок питания с регулируемой нагрузкой (важно, чтобы с его помощью была возможность регулировать значение напряжение в цепи), лампочку на 12 В (например, от поворотника или фары, мощностью 3…4 Вт), мультиметр, непосредственно регулятор напряжения (это может быть как от генератора bosch, так и valeo или другой). Используемые для коммутации провода желательно иметь с “крокодилами”.
Проверка регулятора напряжения у генератора 37.3701: 1 — аккумуляторная батарея; 2 — вывод «масса» регулятора напряжения; 3 — регулятор напряжения; 4 – вывод «Ш» регулятора; 5 — вывод «В» регулятора; 6 — контрольная лампа; 7 — вывод «Б» регулятора напряжения.





